公司门禁使用操作说明书
PR 系列门禁控制系统主要包括门禁控制主机、读卡机、电锁、电源,以及其它可选设备, 如:门磁、出门按钮、韦根读卡机转 485 模组、DIDO 扩冲模组、打印模组、门禁控制软件等。 门禁主机主要有 PR200NT、PR210NT、PR220NT、PR250NT 等多种产品,它和众多的优秀电脑产品 一样,也是由硬件和软件两部分组成,它的主要作用是收集并保存人员进出门区的时间,打卡 人员,打卡地点等数据,并自动识别打卡人员的进出权限,起到自动放行,同时将打卡数据存 贮在主机里,在与电脑即时连线时可将数据传送给电脑,以便查询,也可将此数据做公司考勤 使用。除此之外,此门禁主机还具有更强的一些功能:可以不连电脑直接运行和设置其所有功 能,可不用电脑而只连接打印模块即可直接打印进出资料、员工资料等,可实现指定门区进出, 进出门区的先后关系,(即具有三层反潜回功能),也可与大楼的各种烟感、门磁等消防与防 盗探头连接,实现联动功能,也可实现工厂等企业做定时打铃使用。所有这些完善的功能均做 成模块化形式,可根据客户的不同需求来配置不同的功能模块,其模块化的设计便于更换与维 修,配 DIDO 扩冲模块可实现多功能的扩展,一台控制器最多可接其 8 台 DIDO 扩冲模块
一、系统结构图

二、设备连接

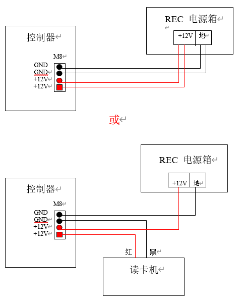
一、控制器与 REC 电源器的接线
说明:控制器为 12V 直流电源供电,电源输入有两对线(两条红线,两条黑线),可将两条红线 并接,两条黑线并接再接到电源上,也可只用其中任一对线接到电源上,另一对给读卡机供电。 如下图:

二、控制器与读卡机、DIDO 模组,韦根模组等的连接

控制器与电锁的连接
控制器与电锁的连接方法有多种,应以实际使用过程中具体情况和具体所使用的电锁类型而定, 控制器本身只给出一个常开与常闭的开关信号(即继电器输出),故能实用于各种电锁与各种欲 用来控制之设备

控制器与电脑的连接


布线图
基本设置
1、登入系统 Login
只有在登入系统后才能对控制器进行设置,当控制器被登入后,Power 灯亮绿灯,直到登出或 一定时间内没有任何按键信息输入时会自动登出,要对控制器进行操作必须再次登入,当控制 器处于登入状态下可进行完所有操作后再登出,控制器预设密码为 1234。

2、设置读卡机地址 Change Reader ID(此操作适用于普通读卡机)
在接好读卡机与控制器之间的连线后,读卡机还不能与控制器通讯,因为每一个读卡机的出厂 预设地址均为 1,当有两个或多个读卡机地址相同时控制器将不能区分出每一个读卡机的安装 地址(ID),因此必须先更改所有读卡机的地址,此时请记住安装在每一个门上的读卡机出厂 序列号(在读卡机背面有一 12 位条码,前 8 位数字即为读卡机的出厂序列号,后 4 位数字为 读卡机工厂产品批号,此号码可在安装读卡机时记下来,并定义好门区编号),其中读卡机 ID
为 1 表示门区 1 的进门读卡机、ID 为 5 表示门区 1 的出门读卡机,ID 为 2 表示门区 2 的进门 读卡机、ID 为 6 表示门区 2 的出门读卡机,ID 为 3 表示门区 3 的进门读卡机、ID 为 7 表示门
区 3 的出门读卡机,ID 为 4 表示门区 4 的进门读卡机、ID 为 8 表示门区 4 的出门读卡机,ID
为 0 表示暂不使用此读卡机。如在 ID 为 2 的读卡机上读卡,则对应控制器的 2#继电器动作, 控制门区 2 的电锁打开,故在定义读卡机的地址时应以门区电锁实际所接控制器的输出点 ID 号而定,如某一个门的电锁接控制器 1#输出继电器,则对应此门区的读卡机 ID 只能为 1 或 5, 其中 1 为进、5 为出。操作步骤如下:

增加卡片 Add Card
当作完以上 3 步时,在读卡机上读卡后信号能上传到控制器但还不能开门,还必须对卡片进行 授权,.对卡片进行授权可通过在控制器上操作让控制器处于授权卡片状态时在读卡机上读卡, 一次性加入全部卡片,在增加卡片时控制器会自动从编号为 0001 开始逐一增加直至加完所有 卡片为止,也可通过电脑授权卡片: A、通过控制器成批授权卡片(控制器自动对卡片进行编号式增加):
对卡片的授权操作还可以在电脑上进行,这将在软件部分给予说明
5、设定控制器地址 Control ID Setting
当同一台电脑连接有 2 台或多台控制器时必须设定每一台控制器之地址,所有控制器之地址不 能有相同,否则系统将不能正常工作,控制器在出厂时默认为 1,只有一台控制器时可不用设 置,(在控制器上操作):

