RC阻尼与RCD吸收电路
一、 RC阻尼电路 (RC Damping Circuit)
1. 什么是RC阻尼电路?
RC阻尼电路是一种利用电阻(R)和电容(C)组成的被动网络,主要用于抑制电路中的振荡或过冲。它通过消耗能量来“阻尼”系统,使其更快地达到稳定状态。
- 核心作用:抑制LC谐振。
- 应用场景:
- 开关电源(如Buck, Boost)中,用于抑制开关管(MOSFET/IGBT)关断时的电压尖峰。
- 高速数字电路中,用于抑制信号线上的反射和振铃。
- 变压器初级绕组的反电动势吸收。
2. 工作原理
在开关电源中,当开关管(如MOSFET)快速关断时,其寄生电感(L)和寄生电容(C)会形成一个LC谐振回路,导致电压出现剧烈的振荡(即电压尖峰)。RC阻尼电路通过以下方式工作:
- 并联在LC谐振回路两端:将RC网络并联在产生振荡的节点上。
- 提供阻尼路径:当LC回路开始振荡时,电容C会充电和放电,电流会流经电阻R。
- 消耗能量:电阻R将振荡的能量转化为热能消耗掉,从而抑制了振荡的幅度,使电压更平滑。
关键点:RC阻尼电路的阻值
R需要精心选择,使其处于临界阻尼或过阻尼状态,以达到最佳的抑制效果。如果R太大,阻尼效果差;如果R太小,可能会引入新的问题。
二、 RCD吸收电路 (RCD Snubber Circuit)
一、 电路结构分析
这是一个典型的反激式(Flyback)开关电源拓扑。RCD吸收电路用于保护主开关管(MOSFET)在关断时免受高压尖峰的损害。
- 输入源:50Hz交流电 → 桥式整流 → 470μF滤波电容 → 直流电压。
- 核心元件:
- MOSFET:主开关管,由25kHz方波驱动。
- 变压器:储能和隔离元件。
- 二极管 (D):次级整流二极管。
- 电容 (C = 10μF):输出滤波电容。
- 负载 (R = 100Ω):模拟实际负载。
- RCD吸收网络:
150pF电容、220Ω电阻、二极管串联后,并联在变压器初级绕组两端。
二、 工作原理详解
我们将按照MOSFET的导通和关断两个阶段来分析。
第1步:MOSFET导通
- 状态:MOSFET导通,初级绕组电流上升。
- 能量存储:变压器初级绕组储存能量,公式为
E = 1/2 * L * I²。 - RCD吸收网络:由于初级绕组电压为正,RCD网络中的二极管反向偏置,不导通。电容C(150pF)通过电阻R(220Ω)缓慢放电。
第2步:MOSFET关断
- 状态:MOSFET关断,初级绕组电流不能突变。
- 反电动势产生:变压器初级绕组产生一个很高的反电动势(即电压尖峰),其大小与原边电压成正比。
- RCD吸收网络工作:
- 这个高压使得RCD网络中的二极管正向偏置,导通。
- 电容C(150pF)开始充电,吸收变压器的反电动势能量。
- 电阻R(220Ω)为电容C提供了一个放电路径,将存储的能量以热的形式耗散掉。
- 电容C的电压被限制在
Vc_max = V_in + V_d(其中V_d是二极管压降),从而将MOSFET两端的电压钳位在安全范围内。
关键点:RCD吸收电路不仅能吸收能量,还能钳位电压。通过调整
R和C的值,可以控制吸收的速度和最终的钳位电压。
三、 仿真结果验证
- 第一张图(无RCD吸收):
- MOSFET漏极电压最大值为 7.077kV,远高于输入电压,这正是需要RCD吸收电路来抑制的电压尖峰。
- 第二张图(有RCD吸收):
- MOSFET漏极电压最大值为 219.208V,显著降低,说明RCD吸收电路有效地抑制了电压尖峰。
三、 分析您提供的电路图
第一张图 RC阻尼网络

1、电路结构分析
这是一个BUCK变换器(降压斩波器)的简化模型,用于将+5V直流电压转换为一个较高的输出电压。电路中包含一个RC阻尼网络,其作用是抑制开关过程中的振荡。
- 输入源:+5V的直流稳压源。
- 核心元件:
- MOSFET:作为开关管,控制电感的充放电。
- 电感 (L = 33μH):储能元件,平滑输出电流。
- 二极管 (D):续流二极管,当MOSFET关断时提供电流通路。
- 电容 (C = 10μF):滤波电容,平滑输出电压。
- 负载 (R = 10Ω):模拟实际负载,由三个串联的LED表示。
- RC阻尼网络:
100Ω电阻和560nF电容并联在MOSFET的栅极和源极之间。
2、 工作原理详解
我们将按照MOSFET的导通和关断两个阶段来分析。
第1步:MOSFET导通
- 状态:输入信号为高电平(+5V),MOSFET导通。
- 电流路径:+5V → 电感L → MOSFET → 地。
- 电感行为:电感L开始充电,电流线性上升。
- RC阻尼网络:由于栅极电压被拉高到+5V,RC网络两端电压差为0,没有电流流过,不工作。
第2步:MOSFET关断
- 状态:输入信号为低电平(0V),MOSFET关断。
- 电感行为:电感L的电流不能突变,会产生一个反向电动势,试图维持电流流动。
- 续流路径:电感L → 二极管D → 负载R → 地。
- RC阻尼网络:这是RC阻尼网络发挥作用的关键时刻。
- 当MOSFET关断时,其栅极电压从+5V迅速下降到0V。
- 这个快速的电压变化会在MOSFET的寄生电感(如PCB走线电感)和寄生电容(如栅极-源极电容)之间形成一个LC谐振回路。
- 这个LC谐振会导致栅极电压出现振荡或过冲(即电压尖峰),这可能会导致MOSFET误触发或损坏。
- RC阻尼网络的作用就是抑制这个振荡。
- 电容C与MOSFET的寄生电容并联,增加了等效电容,减缓了开关速度。
- 电阻R为振荡提供了能量耗散路径,将振荡的能量转化为热能消耗掉,从而抑制了振荡的幅度。
关键点:RC阻尼网络通过增加等效电容和提供阻尼路径,使得MOSFET的栅极电压变化更加平滑,避免了振荡和过冲。
3、 仿真结果验证
这个 LC 回路在 MOSFET 关断瞬间被激励,导致 二极管阳极(或 MOSFET 漏极)出现高频振铃(ringing),表现为持续衰减的正弦波振荡。

增加RC阻尼电路后,MOSFET的寄生参数(如栅极-漏极电容)在关断瞬间可能导致一个小的负向偏移。但整体来看,栅极电压的变化非常平滑,没有明显的振荡,说明RC阻尼网络起到了很好的抑制作用。

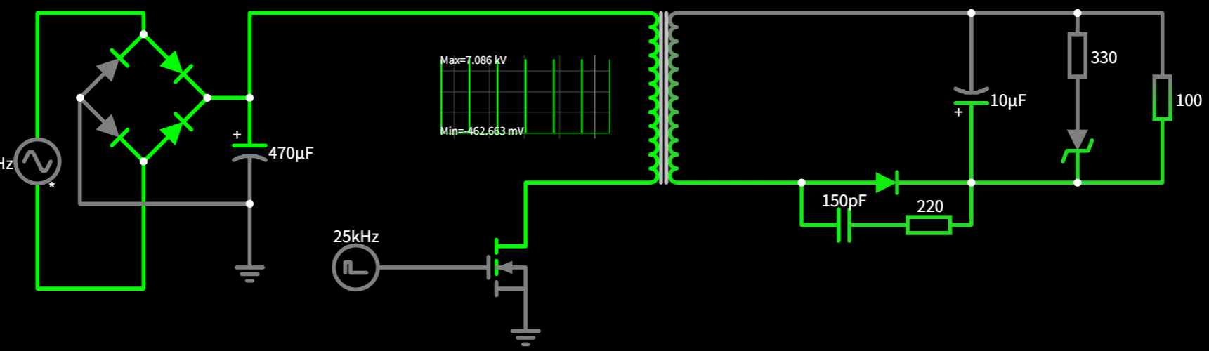
第二张图:RCD吸收电路

1、 电路结构分析
这是一个典型的反激式(Flyback)开关电源拓扑。RCD吸收电路用于保护主开关管(MOSFET)在关断时免受高压尖峰的损害。
- 输入源:50Hz交流电 → 桥式整流 → 直流电压。
- 核心元件:
- MOSFET:主开关管,由25kHz方波驱动。
- 变压器:储能和隔离元件。
- 二极管 (D):次级整流二极管。
- 电容 (C = 10μF):输出滤波电容。
- 负载 (R = 100Ω):模拟实际负载。
- RCD吸收网络:
150pF电容、220Ω电阻、二极管串联后,并联在变压器初级绕组两端。
2、 工作原理详解
- 我们将按照MOSFET的导通和关断两个阶段来分析。
第1步:MOSFET导通
- 状态:MOSFET导通,初级绕组电流上升。
- 能量存储:变压器初级绕组储存能量,公式为
E = 1/2 * L * I²。 - RCD吸收网络:由于初级绕组电压为正,RCD网络中的二极管反向偏置,不导通。电容C(150pF)通过电阻R(220Ω)缓慢放电。
第2步:MOSFET关断
- 状态:MOSFET关断,初级绕组电流不能突变。
- 反电动势产生:变压器初级绕组产生一个很高的反电动势(即电压尖峰),其大小与原边电压成正比。
- RCD吸收网络工作:
- 这个高压使得RCD网络中的二极管正向偏置,导通。
- 电容C(150pF)开始充电,吸收变压器的反电动势能量。
- 电阻R(220Ω)为电容C提供了一个放电路径,将存储的能量以热的形式耗散掉。
- 电容C的电压被限制在
Vc_max = V_in + V_d(其中V_d是二极管压降),从而将MOSFET两端的电压钳位在安全范围内。
关键点:RCD吸收电路不仅能吸收能量,还能钳位电压。通过调整
R和C的值,可以控制吸收的速度和最终的钳位电压。
3、 仿真结果验证
- 第一张图(无RCD吸收):

- MOSFET漏极电压最大值为 7.077kV,远高于输入电压,这正是需要RCD吸收电路来抑制的电压尖峰。
- 第二张图(有RCD吸收):

- MOSFET漏极电压最大值为 219.208V,显著降低,说明RCD吸收电路有效地抑制了电压尖峰。
四、 总结
| 特性 | RC阻尼电路 | RCD吸收电路 |
|---|---|---|
| 组成元件 | 电阻 (R) + 电容 (C) | 电阻 (R) + 电容 (C) + 二极管 (D) |
| 主要功能 | 抑制振荡/过冲 | 吸收电压尖峰/钳位电压 |
| 工作原理 | 提供阻尼路径,消耗振荡能量 | 吸收反电动势,钳位电压 |
| 典型应用 | 开关管栅极、信号线 | 开关管漏极、变压器初级 |
| 是否钳位电压 | 否 | 是 |
希望这个详细的解析能帮助您完全理解RC阻尼电路和RCD吸收电路的工作原理!
