电子电力技术的全桥LLC谐振变换器学习记录分享1
【LLC谐振变换器深度解析】从原理到实践:掌握高效电源设计的核心技术
💡 作为一名电源工程师,你是否一直在寻找这些问题的答案:
为什么LLC谐振变换器能够实现高达95%以上的效率?
如何设计LLC的谐振参数才能兼顾性能和成本?
ZVS和ZCS在LLC中是如何完美结合的?
本文将为你彻底揭开全桥LLC谐振变换器的神秘面纱:
✅ 三种工作模式的详细机理与波形分析
✅ 六个开关模态的等效电路与数学推导
✅ 谐振参数设计的核心公式与工程实践
✅ 软开关实现的关键条件与设计要点
8.4 全桥 LLC 谐振变换器
第 8.2 节和第 8.3 节介绍了单管直流变换器的软开关技术,本节和下一节以全桥变换器为例,介绍桥式变换器的软开关技术。本节介绍全桥 LLC 谐振变换器的基本工作原理。
8.4.1 电路拓扑和工作模式
图 8.20 给出了全桥 LLC 谐振变换器的电路图,其中 Q1∼Q4Q_1 \sim Q_4Q1∼Q4 为四只开关管,D1∼D4D_1 \sim D_4D1∼D4、C1∼C4C_1 \sim C_4C1∼C4 分别是这四只开关管的反向并联二极管和并联电容;谐振电感 LrL_rLr 和励磁电感 LmL_mLm 与谐振电容 CrC_rCr 构成 LLC 谐振网络,其中 LrL_rLr 包含了变压器的原边漏感,而 LmL_mLm 与变压器 TrT_rTr 并联,可以由变压器的励磁电感来实现,因此一般称之为励磁电感;DR1∼DR4D_{R1} \sim D_{R4}DR1∼DR4 是四只副边整流二极管,构成全桥整流电路;CfC_fCf 是输出滤波电容,RLR_LRL 是负载。由于谐振电容 CrC_rCr 串联在原边回路中,因此它也起到隔直作用。变压器的原副边匝比为 KKK。

谐振电感 LrL_rLr 和谐振电容 CrC_rCr 的谐振频率称为串联谐振频率(简称谐振频率),记作 frf_rfr,励磁电感 LmL_mLm 与谐振电感 LrL_rLr 和谐振电容 CrC_rCr 的谐振频率称为串并联谐振频率,记作 fmf_mfm。这两个谐振频率的表达式如下:
fr=12πLrCr(8.50)f_r = \frac{1}{2\pi \sqrt{L_r C_r}} \tag{8.50}fr=2πLrCr1(8.50)
fm=12π(Lr+Lm)Cr(8.51)f_m = \frac{1}{2\pi \sqrt{(L_r + L_m) C_r}} \tag{8.51}fm=2π(Lr+Lm)Cr1(8.51)
根据开关频率 fsf_sfs 与谐振频率 frf_rfr、fmf_mfm 的大小关系,该变换器存在三种工作模式,阐述如下:
工作模式 1:fs<fmf_s < f_mfs<fm,主要波形如图 8.21 (a) 所示。在这种模式下,谐振电感电流谐振到与励磁电感电流相等后,励磁电感 LmL_mLm 与 LrL_rLr、CrC_rCr 共同谐振。
工作模式 2:fs>frf_s > f_rfs>fr,主要波形如图 8.21 (b) 所示。在这种模式下,励磁电感 LmL_mLm 一直被输出电压 UoU_oUo 通过变压器钳位在 KUoKU_oKUo 或者 −KUo-KU_o−KUo,不参与谐振工作,此时 LmL_mLm 可认为是串联谐振变换器的无源负载。
工作模式 3:fs=frf_s = f_rfs=fr。该工作模式介于前两种工作模式之间,谐振电感电流谐振到与励磁电感电流相等时,开关管关断。

8.4.2 工作原理
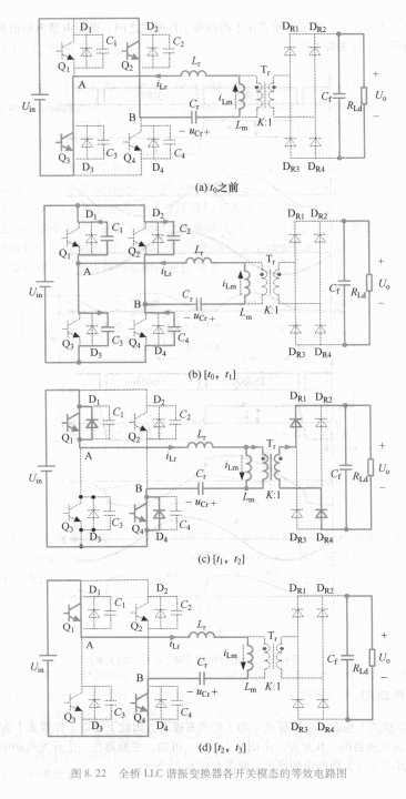
由于工作模式1包含了工作模式2和3的所有模态,因此下面以工作模式1为例来分析全桥LLC谐振变换器的工作原理。由图8.21(a)可知,变换器在一个开关周期中存在6个开关模态,其半个开关周期内的等效电路如图8.22所示。

分析之前,作如下假设:①所有开关管和二极管均为理想器件;②所有电感、电容和变压器均为理想元件;③C1=C2=C3=C4=CossC_1 = C_2 = C_3 = C_4 = C_{oss}C1=C2=C3=C4=Coss;④输出电容足够大,其电压基本保持 UoU_oUo 不变。
(1) 开关模态 0 [t0t_0t0 之前] [参考图8.22(a)]
在 t0t_0t0 时刻之前,Q1Q_1Q1 和 Q4Q_4Q4 截止,Q2Q_2Q2 和 Q3Q_3Q3 导通,LrL_rLr、CrC_rCr 和 LmL_mLm 共同谐振,谐振电感电流 iLri_{Lr}iLr 与励磁电感电流 iLmi_{Lm}iLm 相等,并流过 Q2Q_2Q2 和 Q3Q_3Q3,变压器原副边电流均为零,负载由输出滤波电容 CfC_fCf 供电。
(2) 开关模态 1 [t0t_0t0, t1t_1t1] [参考图8.22(b)]
在 t0t_0t0 时刻,关断 Q2Q_2Q2 和 Q3Q_3Q3,此时 iLri_{Lr}iLr 给 C2C_2C2 和 C3C_3C3 充电,同时给 C1C_1C1 和 C4C_4C4 放电。由于 C1∼C4C_1 \sim C_4C1∼C4 的缓冲作用,Q2Q_2Q2 和 Q3Q_3Q3 是零电压关断。由于这段时间很短,可近似认为 iLri_{Lr}iLr 和 iLmi_{Lm}iLm 均保持不变,负载依然由输出电容供电。在这段时间里,C1∼C4C_1 \sim C_4C1∼C4 的电压表达式为:
uC2(t)=uC3(t)=Im2Coss(t−t0)(8.52)u_{C2}(t) = u_{C3}(t) = \frac{I_m}{2C_{oss}}(t-t_0) \tag{8.52}uC2(t)=uC3(t)=2CossIm(t−t0)(8.52)
uC1(t)=uC4(t)=Uin−Im2Coss(t−t0)(8.53)u_{C1}(t) = u_{C4}(t) = U_{in} - \frac{I_m}{2C_{oss}}(t-t_0) \tag{8.53}uC1(t)=uC4(t)=Uin−2CossIm(t−t0)(8.53)
式中,ImI_mIm 为励磁电感电流峰值。
(3) 开关模态 2 [t1t_1t1, t2t_2t2] [参考图8.22(c)]
在 t1t_1t1 时刻,C2C_2C2 和 C3C_3C3 的电压上升到 UinU_{in}Uin,C1C_1C1 和 C4C_4C4 的电压下降到 0,反并二极管 D1D_1D1 和 D4D_4D4 导通,这时可以零电压开通 Q1Q_1Q1 和 Q4Q_4Q4。此时,AB 两点的电压为 UinU_{in}Uin,而加在 LmL_mLm 上的电压高于折算到原边的输出电压,因此整流管 DR1D_{R1}DR1 和 DR4D_{R4}DR4 导通,将变压器副边电压钳在 UoU_oUo。相应地,变压器原边电压为 KUoKU_oKUo,iLmi_{Lm}iLm 线性增加。加在 LrL_rLr 和 CrC_rCr 组成的谐振支路上的电压为 Uin−KUoU_{in}-KU_oUin−KUo,LrL_rLr 和 CrC_rCr 谐振工作。在 t1t_1t1 时刻,iLri_{Lr}iLr 从负过零,并开始流过 Q1Q_1Q1 和 Q4Q_4Q4。该时段进一步的等效电路如图8.23(a)所示,iLri_{Lr}iLr、uCru_{Cr}uCr 和 iLmi_{Lm}iLm 的表达式为:
iLr(t)=−Imcosωr(t−t1)+[(Uin−KUo)−UCr(t1)]1Zrsinωr(t−t1)(8.54)i_{Lr}(t) = -I_m \cos \omega_r (t-t_1) + [(U_{in} - KU_o) - U_{Cr}(t_1)] \frac{1}{Z_r} \sin \omega_r (t-t_1) \tag{8.54}iLr(t)=−Imcosωr(t−t1)+[(Uin−KUo)−UCr(t1)]Zr1sinωr(t−t1)(8.54)
uCr(t)=−ImZrsinωr(t−t1)+(Uin−KUo)−[(Uin−KUo)−UCr(t1)]cosωr(t−t1)(8.55)u_{Cr}(t) = -I_m Z_r \sin \omega_r (t-t_1) + (U_{in} - KU_o) - [(U_{in} - KU_o) - U_{Cr}(t_1)] \cos \omega_r (t-t_1) \tag{8.55}uCr(t)=−ImZrsinωr(t−t1)+(Uin−KUo)−[(Uin−KUo)−UCr(t1)]cosωr(t−t1)(8.55)
iLm(t)=KUoLm(t−t1)−Im(8.56)i_{Lm}(t) = \frac{KU_o}{L_m} (t-t_1) - I_m \tag{8.56}iLm(t)=LmKUo(t−t1)−Im(8.56)
式中,ωr=2πfr\omega_r = 2\pi f_rωr=2πfr,为谐振角频率;Zr=Lr/CrZ_r = \sqrt{L_r/C_r}Zr=Lr/Cr,为 LrL_rLr 和 CrC_rCr 的特征阻抗。
(4) 开关模态 3 [t2t_2t2, t3t_3t3] [参考图8.22(d)]
在 t2t_2t2 时刻,iLri_{Lr}iLr 谐振到与 iLmi_{Lm}iLm 相等,此时变压器原边电流 ipi_pip 减小到零,整流管 DR1D_{R1}DR1 和 DR4D_{R4}DR4 的电流也相应减小到零,因此它们为零电流关断,不存在反向恢复问题。该时段内,LrL_rLr 与 LmL_mLm 串联和 CrC_rCr 谐振工作,由于 LmL_mLm 较大,iLri_{Lr}iLr 近似保持不变,CrC_rCr 被恒流充电,其进一步等效电路如图8.23(b)所示。iLri_{Lr}iLr、uCru_{Cr}uCr 和 iLmi_{Lm}iLm 的表达式为:
iLr(t)=Im(8.57)i_{Lr}(t) = I_m \tag{8.57}iLr(t)=Im(8.57)
uCr(t)=UCr(t2)+ImCr(t−t2)(8.58)u_{Cr}(t) = U_{Cr}(t_2) + \frac{I_m}{C_r}(t-t_2) \tag{8.58}uCr(t)=UCr(t2)+CrIm(t−t2)(8.58)
iLm(t)=Im(8.59)i_{Lm}(t) = I_m \tag{8.59}iLm(t)=Im(8.59)
在 t3t_3t3 时刻,关断 Q1Q_1Q1 和 Q4Q_4Q4,开始另一半个周期的工作,其原理与前面描述的一样,这里不再赘述。
📊 核心要点总结
1️⃣ 电路拓扑与工作模式
🔹 核心谐振网络
谐振电感 LrL_rLr:包含变压器漏感
励磁电感 LmL_mLm:利用变压器励磁电感
谐振电容 CrC_rCr:串联谐振,兼具隔直功能
🔹 三种工作模式
模式1 (fs<fmf_s < f_mfs<fm):LmL_mLm参与谐振,实现完全软开关
模式2 (fs>frf_s > f_rfs>fr):LmL_mLm被输出电压钳位,仅LrL_rLr、CrC_rCr谐振
模式3 (fs=frf_s = f_rfs=fr):临界工作模式,性能最优
2️⃣ 工作原理深度剖析
🔹 开关模态详解
模态1:零电压关断
Q2Q_2Q2、Q3Q_3Q3关断,C2C_2C2、C3C_3C3充电,C1C_1C1、C4C_4C4放电
实现ZVS关断,电压应力得到缓冲
模态2:零电压开通与谐振传输
D1D_1D1、D4D_4D4导通,零电压开通Q1Q_1Q1、Q4Q_4Q4
LrL_rLr、CrC_rCr谐振工作,能量传输到副边
模态3:零电流关断
iLr=iLmi_{Lr} = i_{Lm}iLr=iLm,变压器原边电流为零
整流二极管零电流关断,无反向恢复问题
3️⃣ 技术优势与设计要点
🔹 核心优势
双重软开关:原边ZVS + 副边ZCS
高效率:开关损耗近乎为零
低EMI:谐振工作,di/dtdi/dtdi/dt、du/dtdu/dtdu/dt小
高功率密度:高频化能力突出
🔹 设计关键参数
特征阻抗:Zr=Lr/CrZ_r = \sqrt{L_r/C_r}Zr=Lr/Cr
电感比:Lm/LrL_m/L_rLm/Lr 影响电压增益范围
品质因数:决定谐振峰值特性
🔹 工程实践要点
谐振参数设计:
根据功率等级选择LrL_rLr、CrC_rCr
Lm/LrL_m/L_rLm/Lr通常取3-7倍
确保在最恶劣工况下仍能实现ZVS
开关频率选择:
额定工作点选择在frf_rfr附近
留足够的频率调节范围应对负载变化
磁元件设计:
充分利用变压器漏感
气隙设计兼顾LmL_mLm和磁集成
4️⃣ 实际应用价值
🎯 工业应用优势:
适用于200W-3kW的中大功率场合
效率普遍可达95%-98%
优异的负载适应性和动态响应
🎯 设计注意事项:
轻载时ZVS可能丢失,需要最小负载设计
谐振电容的电流应力要重点考虑
变压器设计要平衡励磁电流与损耗
💎 总结
全桥LLC谐振变换器凭借其独特的谐振机理和完美的软开关特性,已经成为高效电源设计的首选拓扑。通过精确的谐振参数设计和合理的工作模式选择,可以实现:
性能突破:
✅ 近乎零开关损耗的高频运行
✅ 原边开关管ZVS与副边整流管ZCS的完美结合
✅ 优异的电磁兼容性能和功率密度
设计精髓:
🎯 掌握三种工作模式的特性与切换边界
🎯 精确计算谐振参数,平衡性能与成本
🎯 充分利用磁集成技术,优化整体结构
掌握LLC谐振变换器,意味着掌握了高效电源设计的核心技术,将为你的产品在性能竞争中赢得决定性优势!
