当前位置: 首页 > news >正文

Matlab 分数阶PID控制

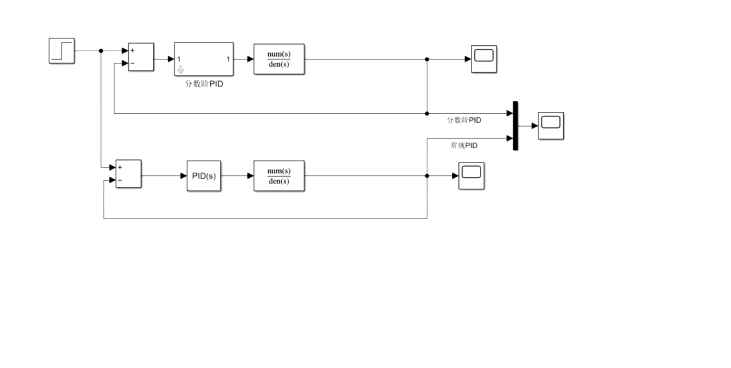
1、内容简介

Matlab218-分数阶PID控制
可以交流、咨询、答疑


2、内容说明


3、仿真分析

4、参考论文

http://www.dtcms.com/a/177798.html

相关文章:

  • 信息系统项目管理工程师备考计算类真题讲解十四
  • 缓存套餐-01.Spring Cache入门案例
  • 《算法导论(第4版)》阅读笔记:p11-p13
  • 事务一致性
  • 【Bluedroid】蓝牙 SDP(服务发现协议)模块代码解析与流程梳理
  • 【计网】TCP/IP四层模型(一)
  • 村田与RohdeSchwarz联合开发用于测量Digital ET省电效果的RF系统
  • Altera系列FPGA实现图像视频采集转HDMI/LCD输出,提供4套Quartus工程源码和技术支持
  • 安装 Docker
  • 02-GBase 8s 事务型数据库 客户端工具dbaccess
  • 蓝桥杯FPGA赛道积分赛
  • 从颜料混色到网络安全:DH算法的跨界智慧
  • V型球阀材质性能深度解析:专攻颗粒、料浆与高腐蚀介质的工业利器-耀圣
  • 《React Native热更新实战:用Pushy打造无缝升级体验》
  • 密码学--RSA
  • 数据来源合法性尽职调查:保障权益的关键防线
  • 手势、鼠标滑动实现界面切换
  • mysql数据库初体验
  • java集成telegram机器人
  • 软件设计师教程——第一章 计算机系统知识(上)
  • python 上海新闻爬虫
  • vue-grid-layout实现拖拽修改工作台布局
  • Qt/C++开发监控GB28181系统/警情订阅/目录订阅/报警事件上报/通道上下线
  • <template>标签的用法
  • 基于Kubernetes的Apache Pulsar云原生架构解析与集群部署指南(下)
  • FastExcel 本地开发和Linux上上传Resource文件的差异性
  • kotlin JvmName注解的作用和用途
  • 游戏引擎学习第264天:将按钮添加到分析器
  • VTK|.obj文件数据处理+Jet/Viridis/CoolToWarm/Grayscale/Rainbow/风格颜色渲染
  • 如何使用极狐GitLab 软件包仓库功能托管 helm chart?