MCU开发学习记录10 - 高级定时器学习与实践(HAL库)—PWM互补输出、死区控制、刹车控制 - STM32CubeMX
本文将介绍高级定时器的概念(只讲解高级定时器特有功能)、相关函数以及STM32CubeMX生成定时器的配置函数以及对生成定时器的配置函数进行分析(包括结构体配置、相关寄存器配置)。针对于高级定时器实践:实现输出PWM互补波同时添加死区控制和刹车功能。
0. F4系列定时器分类
- 最大接口时钟(Max interface clock (MHz))
1. 定时器与系统内核(如MCU)之间的通信接口(如APB总线)支持的最高时钟频率。
2. 它决定了定时器寄存器配置和状态读取的速度上限。例如,如果接口时钟为84 MHz,则对定时器寄存器的读写操作需基于该频率进行,不能超过此速率。 - 最大定时器时钟(Max timer clock (MHz))
1. 定时器内部计数器(Counter)实际运行时的最高时钟频率。
2. 它决定了定时器的计数速度,直接影响定时器的计时精度和输出信号的频率上限。例如,168 MHz的定时器时钟意味着计数器每秒最多递增168,000,000次。


1. 什么是高级定时器?
1.1 高级定时器概念
1.1.1 高级定时器功能
1. 计数器
- 16位递增/递减/自动重载计数器
- 16位可编程预分频器
- 分频系数范围:1 ~ 65536
- 支持运行时动态修改分频参数
2. 通道功能(最多4个独立通道,支持):
- 输入捕获(测量信号时间参数)
- 输出比较(生成特定时序信号)
- PWM生成(边沿对齐/中心对齐模式)
- 单脉冲模式(触发后输出单次脉冲)
3. 互补输出与刹车保护
- 可编程死区互补输出(防止功率器件短路)
- 断路输入功能(紧急复位输出信号
4. 同步与互联
- 支持外部信号控制定时器
- 多定时器互连同步(协同复杂时序任务)
5. 中断与事件管理
- 重复计数器(延迟寄存器更新至指定周期数)
- 中断/DMA触发事件:
- 计数器溢出/下溢/初始化
- 触发事件(启动/停止/复位)
- 输入捕获/输出比较/断路信号
6. 传感器接口、外部信号交互
- 兼容增量式编码器(正交编码器)
- 霍尔传感器电路(电机位置检测)
- 外部时钟触发输入(扩展时钟源)
- 逐周期电流管理(电源/电机控制优化)
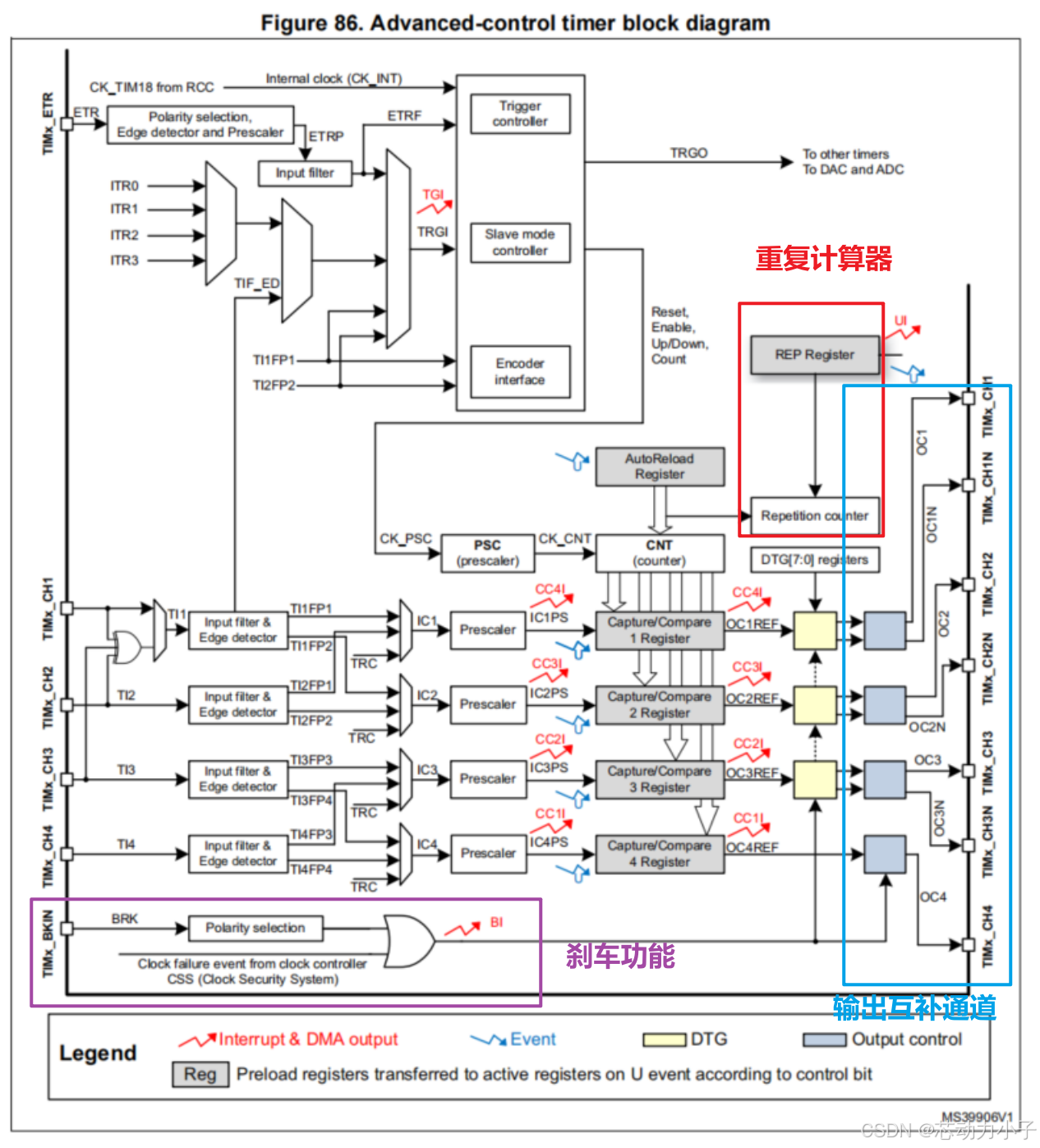
1.1.2 高级定时器框图(仅标出高级定时器多出的功能)

1.2 高级定时器功能(独有的)
1.2.1 重复计数器
1. 更新事件(UEV)触发条件
- 核心规则:仅当重复计数器(TIMx_RCR)归零时才会生成更新事件(UEV)。
- 作用:UEV触发时,预装载寄存器(如ARR、PSC、CCRx)的数据会转移到影子寄存器(实际生效的寄存器)。
2. 不同计数模式下的UEV生成
边沿对齐模式
- 递增计数:
- UEV在每N+1次上溢时触发(N为TIMx_RCR值)。
- 示例:RCR=3 → 第4次上溢触发UEV。
- 递减计数:
- UEV在每N+1次下溢时触发。
- 示例:RCR=1 → 第2次下溢触发UEV。
中心对齐模式
- 双递减点:每个周期包含上溢和下溢,重复计数器每次递减两次。
- RCR为奇数:UEV触发位置取决于RCR写入时机:
- 启动前写入:在上溢时触发。
- 启动后写入:在下溢时触发。
- 示例:RCR=3 → 第4次上溢或下溢触发UEV(具体取决于写入时机)。
- RCR为奇数:UEV触发位置取决于RCR写入时机:

1.2.2 互补输出和死区插入
1. 功能描述
- 高级控制定时器(TIMx)可生成两路互补信号(OCx和OCxN),适用于驱动半桥/全桥电路(如电机控制、电源开关)。
- 死区(Dead Time)指两路信号切换时的空白时段,用于避免功率器件直通短路。
- 每个通道的死区延迟相同,并且可以通过TIMx_BDTR寄存器中的DTG位进行编程。
2. 相关寄存器配置
- 极性控制:
- 通过
TIMx_CCER寄存器的CCxP(OCx极性)和CCxNP(OCxN极性)位选择高/低电平有效。
- 通过
- 激活条件:
- 需要同时满足:
CCxE=1(使能OCx)、CCxNE=1(使能OCxN)、MOE=1(主输出使能,来自TIMx_BDTR寄存器)。
- 需要同时满足:
- 死区生成:
- 通过
TIMx_BDTR寄存器的DTG[7:0]位编程死区时间。 - 死区波形示例:
- 图105:正常死区插入,OCx/OCxN上升沿延迟。

- 图106:延迟时间超过负脉冲宽度,导致丢失脉冲。

- 图107:延迟时间超过正脉冲宽度,输出保持无效。

- 图105:正常死区插入,OCx/OCxN上升沿延迟。
- 通过
3. 死区事件计算

1.2.3 使用断路功能
1. 功能描述
当检测到硬件故障(如过流、过温)时,通过外部断路引脚(BREAK)或时钟安全系统(CSS)触发保护,强制关闭输出。
2. 相关寄存器配置
- 触发条件:
- 断路输入引脚有效电平(通过
TIMx_BDTR的BKP位选择高/低触发)。 - 时钟安全系统(CSS)检测时钟失效。
- 断路使能

- 断路输入引脚有效电平(通过
- 响应行为:
MOE位异步清零,输出进入由OSSI(空闲模式选择)和OSSR(运行模式选择)定义的状态:- 无效状态:输出高阻(由外部电路决定电平)。
- 空闲状态:输出固定为
OISx(OCx)或OISxN(OCxN)配置的电平。
- 示例场景(图108):
- 当
OSSI=0且OSSR=1时,输出释放使能;OSSI=1时保持高电平。 - 断路后需通过软件复位
MOE位恢复输出。
- 当


3. 注意

1.2.4 关于断路和死区寄存器 (TIMx_BDTR).LOCK位

2. 基于HAL库配置高级定时器外设
2.1 CubeMX配置高级定时器外设

2.2 高级定时器外设初始化流程


3. 高级定时器实践
通过KEY0按键控制PF2电平翻转,连接TIM1的刹车引脚(高电平有效),来控制TIM1的ch1/ch1N的互补输出。同时TIM1的ch1/ch1N的互补输出配置了1ms的死区时间。
3.1 用户代码

3.2 实践结果
1. 死区控制

2. 刹车控制(KEY0,再按KEY0恢复输出)

4. 本文的工程文件下载链接
工程Github下载链接:https://github.com/chipdynkid/MCU-DL-STM32
(国内)工程Gitcode下载链接https://gitcode.com/chipdynkid/MCU-DL-STM32
